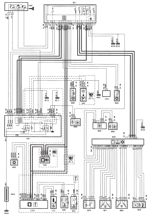
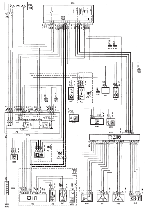
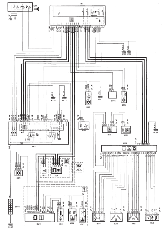
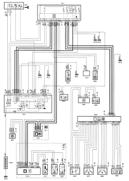
Refrigeration regulee - TU1JP (HFX)



Refrigeration regulee - TU3JP (KFV)



Refrigeration regulee - TU3JP (KFV) - Boite de vitesses automatique AL4



Refrigeration regulee - TU5JP4 (NFU)



Refrigeration regulee - TU5JP4 (NFU) - avec controle de stabilite



Refrigeration regulee - DV4TD (8HX)



Refrigeration regulee - DV4TED4 (8HY)



Refrigeration regulee - DV4TED4 (8HY) - avec controle de stabilite



Refrigeration
Rechauffage air habitacleLunette arriere chauffante
Lunette arriere chauffante - essence
Lunette arriere chauffante - Diesel
Lunette arriere chauffante - essence - avec refrigeration
Lunette arriere chauffante - retroviseurs chauffants - avec refrigeration
regulee
...
Commande de vitesses
Boite MA
Composition
levier de commande de vitesses
cable de commande de passage de
vitesses
cable de commande de selection de
vitesses
Nota : Les deux cables sont indissociables.
Longueurs des cables de commande de
passage de vitesses (2) (mm):
...
Airbags
Système conçu pour optimiser la sécurité des occupants (sauf le passager arrière
central) en cas de collisions violentes.
Celui-ci complète l'action des ceintures de sécurité équipées de limiteur d'effort
(sauf le passager ar ...