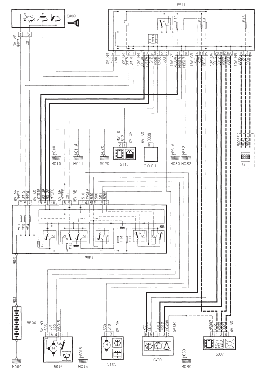
Essuie-vitre avant / lave-vitre avant



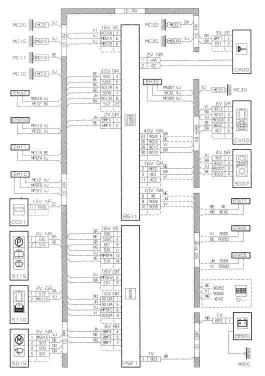
Essuie-vitre arriere / lave-vitre arriere



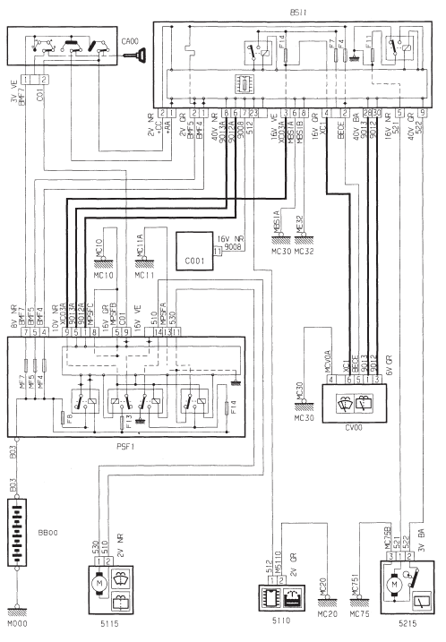
Lave-projecteur



Information ouvrantAllumage - Injection
Bobines
Marque :
sagem ............................................BBC 2.2 NDT 2
526 208
electricfil..........................................BBC 2.2 NDT
C15.43.02
Bougies
Marque
sagem
......................................................... ...
Indicateur de maintenance
Il vous informe de l'echeance de la prochaine revision a effectuer
conformement au plan d'entretien du carnet d'entretien.
Fonctionnement
Des la mise du contact, apres l'affichage du niveau d'huile, la
cle symbolisant les operations de maintenance s'allume : l'afficheur
du totalisate ...
Boîte manuelle pilotée
Boîte de vitesses manuelle pilotée à cinq ou six vitesses offrant, au choix,
le confort de l'automatisme ou le plaisir du passage manuel des vitesses.
Deux modes de conduite vous sont donc proposés :
le mode automatisé pour la
gestion automatique des vites ...