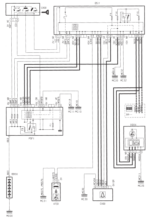
Bruiteur d'oubli d'eclairage



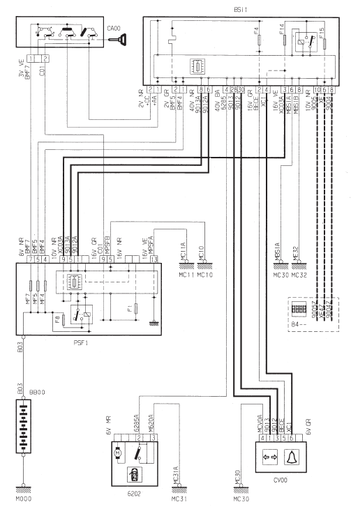
Bruiteur oubli cle



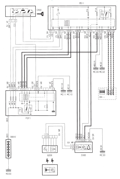
Bruiteur ceinture de securite



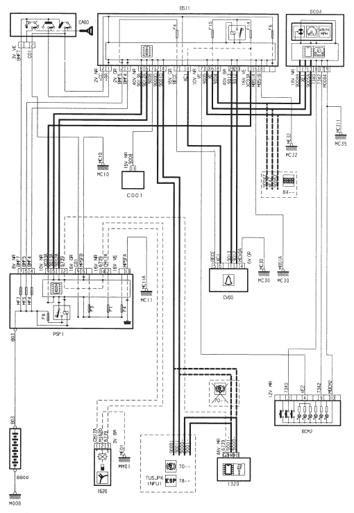
Bruiteur oubli clignotant



Bruiteur pile de telecommande



Bruiteur de survitesse - essence



Bruiteur de survitesse - Diesel



Information freins
Defaut refrigerationGeneralites
Precautions
Porter des gants et des lunettes de protection
afin d'eviter tout risque de gelure.
Ne pas manipuler le refrigerant pres d'une
flamme ou d'un corps tres chaud
afin d'eviter tout risque de degagement
des vapeurs toxiques.
Travailler dans u ...
Boîte de vitesses automatique
Boîte de vitesses automatique à quatre vitesses offrant, au choix, le confort
de l'automatisme intégral, enrichi des programmes sport et neige, ou le passage
manuel des vitesses.
Quatre modes de conduite vous sont donc proposés :
le fonctionnement automatique
p ...
Problème de télécommande
Après un débranchement de la batterie, un changement de la pile ou en cas de
dysfonctionnement de la télécommande, vous ne pouvez plus ouvrir, fermer et localiser
votre véhicule.
Dans un premier temps, utilisez la clé dans la serrure pour ouvr ...